Regulator za regulacijo jalove energije, tako s kontaktorsko kot tudi s tiristorsko tehniko regulacije.
Lastnosti:
- 6 kontrolnih izhodov pri FCR06 ter 12 pri FCR12,
- avtomatično zazna vezavo, možna je tudi ročna nastavitev,
- avtomatično zazna število vklopljenih kondenzatorskih grup, možna je tudi ročna nastavitev,
- 4 kvadrantna regulacija (od 0,80 cap. do 0,80 ind.),
- pri uporabi tiristorke kompenzacije (regulator s tiristorskimi izhodi in tiristorskimi kontaktorji) je možna regulacija do 17 x v sekundi,
- možnost regulacije s kontaktorji in tiristorskimi kontaktorji na enem samem regulatorju,
- APFR** sistem. Regulacija na povprečni ali trenutni faktor moči,
- neodvisne kondenzatorske grupe (dejanske vrednosti posamezne kondenzatorske grupe od 99,9 kVAr kap. do 99,9 kVAr ind);
- APFR sistem omogoča, da je regulacijski manever končan v enem ciklu, tako kot pri števcih električne energije; ta metoda nam omogoča boljšo točnost merjenja z manj merjenj,
- kompenzacija s kondenzatorji ali dekompenzacije z dušilkami,
- trije načini nastavitve posamezne grupe (auto - regulacija, no - izključena, yes fiksna),
- zmanjšanje hitrosti regulacije v primeru prekompenziranosti od 5 do 0–999 s v korakih po 1 s,
- časovna zakasnitev ponovnega vklopa kontaktorja od 5 to 900 s v korakih po 5 s,
- zakasnitev vklopa in izklopa posamezne grupe,
- FFT za natančno merjenje. (16 bitni mikroprocesor s FFT (Fast Fourier Transformation)).
Prikazuje:
- efektivno vrednost merjene medfazne napetosti,
- navidezni tok v merjeni fazi,
- trenutni cosφ,
- povprečni cosφ - induktivni / kapacitivni med porabo el. en.,
- povprečni cosφ - induktivni / kapacitivni med proizvodnjo el. en.,
- navidezno moč S,
- delovno moč P,
- jalovo moč Q,
- potrebno kompenzacijsko moč,
- lihe harmonske komponente (1-19) v %,
- tokovna popačenja THDI,
- lihe harmonske komponente napetosti (1-19) v %,
- napetostna popačenja THDU,
- status regulacije,
- število vklopljenih grup,
- status alarma.
Alarmi in zaščitne funkcije:
- podnapetostni alarm on / off,
- prenapetostni alarm on / off,
- pretokovni alarm on / off,
- alarm za cosφ, če ima stalno prekoračeno nastavljeno vrednost on / off,
- alarm pri prekoračitvi harmonske komponente na toku in napetosti on / off,
- alarm pri prekoračitvi temperature,
- alarm za prekoračitev max. števila vklopov posameznega kontaktroja on / off,
- geslo za zaščito nastavljenih parametrov.
Osnovne lastnosti:
- napajanje in meritev napetosti L-L 400VAC, opcijsko 230VAC, 50 Hz (+10%,-15%),
- priključitev preko tokovnika .../5A ali .../1A,
- tokovni obseg: 0,01 - 5,3 A,
- točnost merjenja osnovne komponente toka (I > 200mA) 5%,
- breme: 10 VA,
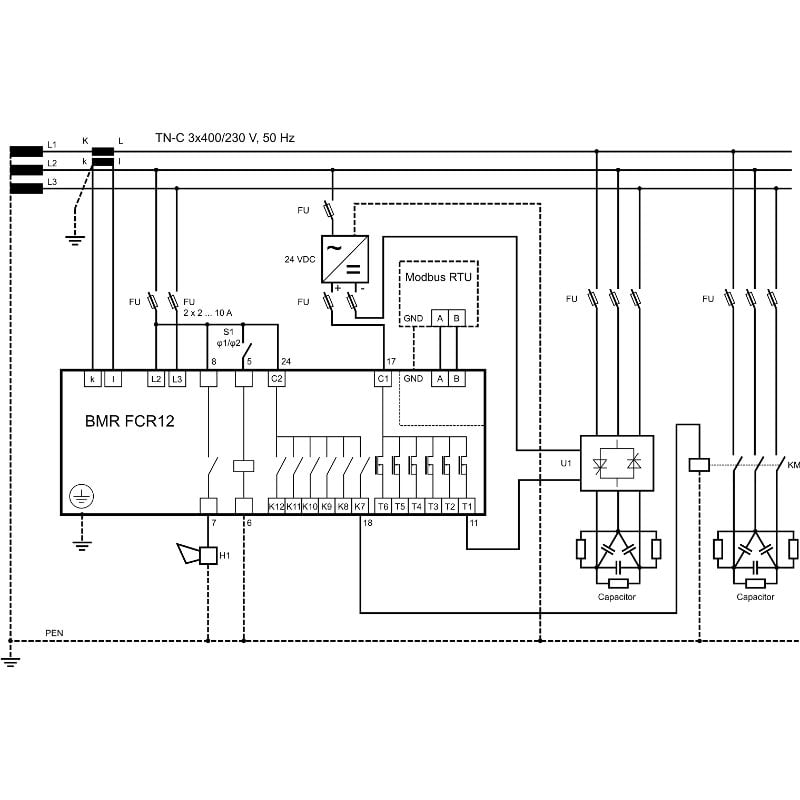
- RS485 komunikacijski vmesnik (RTU MODBUS) - opcijsko,
- vhod za tarifo,
- neodvisni alarmni izhod,
- vklopna moč za relejne kontakte in alarm: 250 VAC / 5A,
- temperaturno območje: -25°C to 70°C,
- dimenzije: 144 mm x 144 mm,
- globina: 55 mm,
- teža: 1,5 kg,
- stopnja zaščite: IP20.
Več podrobnosti si lahko ogledate na spletni strani TUKAJ.






